3UG5842-2AA40 – Monitoramento de linha, I/V/PF/P, 90–690V, 24VDC, IO-Link – SIEMENS
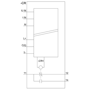
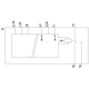
relé de monitoramento digital monitoramento de corrente, corrente eficaz, tensão, cos-phi e potência com IO-Link até 690V CA/CC até 10A tensão de alimentação 24 V CC partida e retardo do disparo 0,1 … 999,9s 1 contato CO (NAF) terminal de mola
Descrição
Informação adicional
| Peso | 155 g |
|---|---|
| Dimensões | 13 × 11,1 × 3,8 cm |
Apenas clientes conectados que compraram este produto podem deixar uma avaliação.














Avaliações
Não há avaliações ainda.